详细介绍
CYZ型卧式防爆自吸式离心油泵产品概述:
该卧式自吸油泵适用于石油行业、陆地油库、油罐车的理想产品,并适合于作船用货油泵、舱底泵和压载泵及机器冷却水循环等,分别输送汽油、煤油、柴油、航煤等石油产品和海水、清水,介质温度-20℃-80℃,如改用耐腐蚀机械密封和不锈钢材质还可适用于化工、制药、酿造、电镀、印染、造纸、电力矿山等,是一种高效节能油泵。
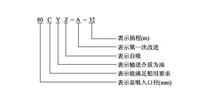
CYZ型卧式防爆自吸式离心油泵型号意义:

结构图:

1、联轴器、2、泵轴、3、轴承、4、机械密封、5轴承体、6泵壳、7出口座、8进口座、9前密封环、10叶轮、11后盖、12挡水圈、13加液孔、14回液孔
结构原理:
此泵均采用轴向回液的泵体结构。泵体由吸入室、储液室、涡卷室、回液孔、气液分离室等组成,泵正常起动后,叶轮将吸入室所存的液体及吸入管路中的空气一起吸入,并在叶轮内得以*混合,在离心力的作用下,液体夹带着气体向涡卷室外缘流动,在叶轮的外缘上形成有一定厚度的白色泡沫带及高速旋转液环。气液混合体通过扩散管进入气液分离室。此时,由于流速突然降低,较轻的气体从混合气液中被分离出来,气体通过泵体吐出口继续上升排出。脱气后的液体回到储液室,并由回流孔再次进入叶轮,与叶轮内部从吸入管路中吸入的气体再次混合,在高速旋转的叶轮作用下,又流向叶轮外缘……。随着这个过程周而复始地进行下去,吸入管路中的空气不断减少,直到吸尽气体,完成自吸过程,泵便投入正常作业。因为该泵具有这种*的排气能力,所以此泵能输送含有气体的液体,无需安装底阀,使用在油轮上时具有良好的扫舱功能。



产品咨询
扫一扫 更多精彩
微信二维码
网站二维码